23ps

Jika kamu sedang mencari 23ps, maka anda berada di halaman yang tepat. Kami menyediakan aneka 23ps yang bisa anda pesan online. Silakan hubungi kami via +6282245078486, jangan lupa sertakan juka gambar yang diinginkan.

Kami mengirim paket 23ps melalui berbagai ekspedisi, misalnya JNE, JNT, POS, dll. Kami juga menerima pembayaran via BCA/Mandiri/dll. Pengiriman biasanya tidak sampai seminggu sudah sampai dan kami sertakan pula nomor resi yang bisa digunakan untuk tracking barang secara online.

panduan  login operator entry pemutakhiran pk   aplikasi pwa

Tidak hanya 23ps, anda juga bisa melihat gambar lain seperti Chanel Jacket, Chanel Dark Beige, Dinky Toys, Chanel Duma Backpack, Chanel Half Moon Bag, Weinig Quattromat, Chanel Street-Style 2-Way, 1V, Yamaha, 中文, Tarcza, Four Winds Majestic, A3, Rainbow E2, How Spend, Siemens Lotus, Mercury 48 16320, Army, AMPSEAL, Mig, Chanel 手柄口盖, Chanel Duma, and Mercury Trophy Plus.

Berbagai Contoh 23ps

Berikut kami sertakan berbagai contoh gambar untuk 23ps, silakan save gambar di bawah dengan klik tombol pesan, anda akan kami arahkan pemesanan via WA ke +6282245078486.

ps  youtube 1280×720

ps youtube

Order Sekarang

modif psu sony     youtube 1280×720

modif psu sony youtube

Order Sekarang

p services training p 1024×1024

p services training p

Order Sekarang

ps consultancy services 311×55

ps consultancy services

Order Sekarang

general technical data  ip 598×394

general technical data ip

Order Sekarang

p digital brothers group 640×480

p digital brothers group

Order Sekarang

built  perfection series ps  ignis reissue 1000×612

built perfection series ps ignis reissue

Order Sekarang

posk purple  yellow  pos year labels size 500×500

posk purple yellow pos year labels size

Order Sekarang

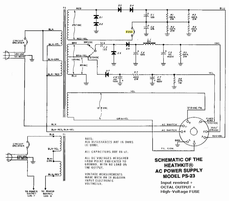
heathkit hp   versionsps  restoration component kit 900×1200

heathkit hp versionsps restoration component kit

Order Sekarang

ps illinois entertainer 961×1102

ps illinois entertainer

Order Sekarang

ps  panasonic px es obstacle detection sensor  sale  ebay 647×562

ps panasonic px es obstacle detection sensor sale ebay

Order Sekarang

built  perfection series ps  ignis  bonus 801×750

built perfection series ps ignis bonus

Order Sekarang

ps pcb single board emx electronic 900×600

ps pcb single board emx electronic

Order Sekarang

number   clipart  clipart library 300×213

number clipart clipart library

Order Sekarang

p kombina 920×640

p kombina

Order Sekarang

ps   mps   art nutech wind parts pvt 536×497

ps mps art nutech wind parts pvt

Order Sekarang

pps  png  png image pps  transparent png kindpng 386×280

pps png png image pps transparent png kindpng

Order Sekarang

vess ps xc 800×800

vess ps xc

Order Sekarang

heathkit hw  revisited  mods 800×700

heathkit hw revisited mods

Order Sekarang

numeric  stage psd  high quality  psd templates 626×626

numeric stage psd high quality psd templates

Order Sekarang

ps     turning point community church 960×540

ps turning point community church

Order Sekarang

effects   weeks   ps  hk ps supplementation  percentage 320×320

effects weeks ps hk ps supplementation percentage

Order Sekarang

memasang  digipos  software pulsa  otomax loop youtube 0 x 0

memasang digipos software pulsa otomax loop youtube

Order Sekarang

panduan  login operator entry pemutakhiran pk   aplikasi pwa 1280×720

panduan login operator entry pemutakhiran pk aplikasi pwa

Order Sekarang

mpk psb  linktree 1200×630

mpk psb linktree

Order Sekarang

isi staples 800×737

isi staples

Order Sekarang

jual pompa air shimizu ps  bit shopee indonesia 1024×1024

jual pompa air shimizu ps bit shopee indonesia

Order Sekarang

ps  bit shimizu 2085×2084

ps bit shimizu

Order Sekarang

psg lyrics genius lyrics 1000×1000

psg lyrics genius lyrics

Order Sekarang

philips essential  watt 800×800

philips essential watt

Order Sekarang

Temukan solusi terbaik untuk kenyamanan ruang Anda dengan 23ps! Produk peredam suara dan panas ini menawarkan performa maksimal dengan harga yang terjangkau. Dapatkan kualitas unggul tanpa menguras kantong, dan nikmati suasana tenang serta sejuk di setiap sudut rumah atau kantor Anda. Pilih 23ps – pilihan cerdas untuk investasi jangka panjang!

Tidak ada hasil untuk penelusuran kata kunci 23ps

NO RESULT FOUND

Maaf, tidak ada yang cocok dengan kriteria yang Anda cari.

Apa yang ingin Anda lakukan?
« kembali ke Beranda atau gunakan kotak pencarian dibawah ini untuk mulai penelusuran baru.

Social Media & Marketplace
Chat via Whatsapp

Ada yang ditanyakan?
Klik untuk chat dengan customer support kami

Raisa
● online
Benu
● online
Raisa
● online
Halo, perkenalkan saya Raisa
baru saja
Ada yang bisa saya bantu?
baru saja
Produk Quick Order

Pemesanan dapat langsung menghubungi kontak dibawah:

23ps

Jika kamu sedang mencari 23ps, maka anda berada di halaman yang tepat. Kami menyediakan aneka 23ps yang bisa anda pesan online. Silakan hubungi kami via +6282245078486, jangan lupa sertakan juka gambar yang diinginkan.

Kami mengirim paket 23ps melalui berbagai ekspedisi, misalnya JNE, JNT, POS, dll. Kami juga menerima pembayaran via BCA/Mandiri/dll. Pengiriman biasanya tidak sampai seminggu sudah sampai dan kami sertakan pula nomor resi yang bisa digunakan untuk tracking barang secara online.

modif psu sony     youtube

Tidak hanya 23ps, anda juga bisa melihat gambar lain seperti Chanel Jacket, Chanel Dark Beige, Dinky Toys, Chanel Duma Backpack, Chanel Half Moon Bag, Weinig Quattromat, Chanel Street-Style 2-Way, 1V, Yamaha, 中文, Tarcza, Four Winds Majestic, A3, Rainbow E2, How Spend, Siemens Lotus, Mercury 48 16320, Army, AMPSEAL, Mig, Chanel 手柄口盖, Chanel Duma, Mercury Trophy Plus, Majestic 23P, 23P Pins, Chanel 23P Bags, 23P Messenger, Aspire A314 23P, Chanel 23P Tennis SLG, Trophy Renegade 23P, Chanel 23P Mermaid Bag, Chanel 23P Small Hobo, and Surcolak 23P.

Berbagai Contoh 23ps

Berikut kami sertakan berbagai contoh gambar untuk 23ps, silakan save gambar di bawah dengan klik tombol pesan, anda akan kami arahkan pemesanan via WA ke +6282245078486.

ps  youtube 1280×720

ps youtube

Order Sekarang

modif psu sony     youtube 1280×720

modif psu sony youtube

Order Sekarang

p services training p 1024×1024

p services training p

Order Sekarang

ps consultancy services 311×55

ps consultancy services

Order Sekarang

general technical data  ip 598×394

general technical data ip

Order Sekarang

p digital brothers group 640×480

p digital brothers group

Order Sekarang

built  perfection series ps  ignis reissue 1000×612

built perfection series ps ignis reissue

Order Sekarang

posk purple  yellow  pos year labels size 500×500

posk purple yellow pos year labels size

Order Sekarang

heathkit hp   versionsps  restoration component kit 900×1200

heathkit hp versionsps restoration component kit

Order Sekarang

ps illinois entertainer 961×1102

ps illinois entertainer

Order Sekarang

ps  panasonic px es obstacle detection sensor  sale  ebay 647×562

ps panasonic px es obstacle detection sensor sale ebay

Order Sekarang

built  perfection series ps  ignis  bonus 801×750

built perfection series ps ignis bonus

Order Sekarang

ps pcb single board emx electronic 900×600

ps pcb single board emx electronic

Order Sekarang

number   clipart  clipart library 300×213

number clipart clipart library

Order Sekarang

p kombina 920×640

p kombina

Order Sekarang

ps   mps   art nutech wind parts pvt 536×497

ps mps art nutech wind parts pvt

Order Sekarang

pps  png  png image pps  transparent png kindpng 386×280

pps png png image pps transparent png kindpng

Order Sekarang

vess ps xc 800×800

vess ps xc

Order Sekarang

heathkit hw  revisited  mods 800×700

heathkit hw revisited mods

Order Sekarang

numeric  stage psd  high quality  psd templates 626×626

numeric stage psd high quality psd templates

Order Sekarang

ps     turning point community church 960×540

ps turning point community church

Order Sekarang

effects   weeks   ps  hk ps supplementation  percentage 320×320

effects weeks ps hk ps supplementation percentage

Order Sekarang

memasang  digipos  software pulsa  otomax loop youtube 0 x 0

memasang digipos software pulsa otomax loop youtube

Order Sekarang

panduan  login operator entry pemutakhiran pk   aplikasi pwa 1280×720

panduan login operator entry pemutakhiran pk aplikasi pwa

Order Sekarang

mpk psb  linktree 1200×630

mpk psb linktree

Order Sekarang

isi staples 800×737

isi staples

Order Sekarang

jual pompa air shimizu ps  bit shopee indonesia 1024×1024

jual pompa air shimizu ps bit shopee indonesia

Order Sekarang

ps  bit shimizu 2085×2084

ps bit shimizu

Order Sekarang

psg lyrics genius lyrics 1000×1000

psg lyrics genius lyrics

Order Sekarang

philips essential  watt 800×800

philips essential watt

Order Sekarang

Temukan solusi terbaik untuk kenyamanan ruang Anda dengan 23ps! Produk peredam suara dan panas ini menawarkan performa maksimal dengan harga yang terjangkau. Dapatkan kualitas unggul tanpa menguras kantong, dan nikmati suasana tenang serta sejuk di setiap sudut rumah atau kantor Anda. Pilih 23ps – pilihan cerdas untuk investasi jangka panjang!